For information on the initial GLS setup, see "PRIMECLUSTER Global Link Services Configuration and Administration Guide: Redundant Line Control Function."
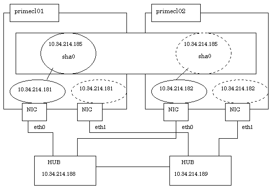
This section describes how to set up "Example of the Cluster system" of "Example of configuring NIC switching mode (IPv4)" that GLS (redundant line control function) provides. This procedure is described in the example below.
Note
Although it is possible to have "takeover network" for PRIMECLUSTER and "IP address takeover" for GLS on the same cluster system, you must not configure them on the same interface. If you do so, the communication through "takeover IP address" will be disabled.
For example, when you select 'eth1' for the interface when you set "takeover network" for PRIMECLUSTER, do not use 'eth1' for GLS environment settings (do not specify 'eth1' by using the '-t' option for "hanetconfig create" command).
When you need to duplex the interface for a takeover network, use "IP address takeover" for GLS. You cannot set "takeover network" for the bonding interface.
The setup values correspond to the values in "Setup (GLS_Monitoring Parameter)", "Setup (GLS_Virtual Interface)", "Setup (GLS_GS Linkage Mode Monitoring Destination Information)", and "Setup (GLS_Common Parameter)" of PRIMECLUSTER Designsheets.

Operation Procedure:
Setting up the system
Define the IP address and Host name in /etc/hosts file.
10.34.214.185 takeoverIP # Virtual IP 10.34.214.181 primecl01 # primecl01 Physical IP 10.34.214.182 primecl02 # primecl02 Physical IP 10.34.214.188 swhub1 # primary HUB IP 10.34.214.189 swhub2 # secondary HUB IP
Specify the IP address defined above to the network.
[RHEL8]
Specify the IP address defined in Step 1-1 above to the /etc/sysconfig/network-scripts/ifcfg-ethX (X is either 0 or 1) file.
Contents of /etc/sysconfig/network-scripts/ifcfg-eth0
TYPE=Ethernet BOOTPROTO=none IPADDR=10.34.214.181 PREFIX=24 DEVICE=eth0 ONBOOT=yes
Contents of /etc/sysconfig/network-scripts/ifcfg-eth1
TYPE=Ethernet BOOTPROTO=none IPADDR=10.34.214.181 PREFIX=24 DEVICE=eth1 ONBOOT=no
[RHEL9]
Set the IP address with the nmcli connection modify command.
Contents of eth0
# nmcli connection modify eth0 connection.autoconnect yes
# nmcli connection modify eth0 ipv4.addresses 10.34.214.181/24
Contents of eth1
# nmcli connection modify eth1 connection.autoconnect no # nmcli connection modify eth1 ipv4.addresses 10.34.214.181/24
Note
Add "HOTPLUG=no" to the settings for the physical interfaces bundled by GLS (the /etc/sysconfig/network-scripts/ifcfg-ethX file). This setting is not necessary when using the system in the RHEL 8 or later environment or bundling the tagged VLAN interface.
For RHEL 7 or later, the naming conventions for NIC names are changed to generate device names based on the hardware locations of NICs (Predictable Network Interface Names). If you need to prevent device names of physical NICs from changing to unexpected names in an environment where traditional interface names (ethX) for RHEL6 or earlier are used, do the following.
[RHEL8]
Describe the definition of "HWADDR=<MAC address>" in the settings for the physical interfaces (the /etc/sysconfig/network-scripts/ifcfg-ethX file). For details, see the Linux documentation.
[RHEL9]
Execute the following command to rename the network connection profile.
# nmcli connection down ensXXX # nmcli connection modify ensXXX connection.id ethX # nmcli connection up ethX
Information
Setting of "HOTPLUG=no" does not disable the PCI hot plug function.
You can perform hot maintenance for NIC (PCI card) to the physical interfaces with "HOTPLUG=no."
Reflecting the settings made in Step 1
After reflecting the settings, check that eth0 is activated by executing the "ip(8)" command.
[RHEL8]
Execute the following command to reload the connection profile.
# /usr/bin/nmcli connection reload[RHEL9]
Execute the following command to enable the connection profile name change.
# nmcli connection up eth0
# nmcli connection up eth1
Setting a subnet mask
For the underlined parameter, specify the network address and the subnet mask of the virtual interface.
# /opt/FJSVhanet/usr/sbin/hanetmask create -i 10.34.214.0 -m 255.255.255.0
Check that the facility has been set up correctly.
# /opt/FJSVhanet/usr/sbin/hanetmask printNote
For details on the subnet mask value, see "hanetmask Command" in "PRIMECLUSTER Global Link Services Configuration and Administration Guide: Redundant Line Control Function."
Creating a virtual interface
For the underlined parameter, specify the physical IP address of the node.
# /opt/FJSVhanet/usr/sbin/hanetconfig create -n sha0 -m d -i 10.34.214.185 -e 10.34.214.181 -t eth0,eth1
Check that the virtual interface has been set up correctly.
# /opt/FJSVhanet/usr/sbin/hanetconfig printSetting up the HUB monitoring function
For the underlined parameter, specify the IP addresses of the hubs to be monitored.
# /opt/FJSVhanet/usr/sbin/hanetpoll create -n sha0 -p 10.34.214.188,10.34.214.189 -b off
Check that the facility has been set up correctly.
# /opt/FJSVhanet/usr/sbin/hanetpoll printSetting up the Standby patrol monitoring function
# /opt/FJSVhanet/usr/sbin/hanetconfig create -n sha1 -m p -t sha0Check that the facility has been set up correctly.
# /opt/FJSVhanet/usr/sbin/hanetconfig printCreating the takeover IP address (takeover virtual interface)
Execute the following command.
# /opt/FJSVhanet/usr/sbin/hanethvrsc create -n sha0After executing the above command, make sure that the takeover IP address has been set up correctly.
# /opt/FJSVhanet/usr/sbin/hanethvrsc printExecute the following command to reboot the system.
# /sbin/shutdown -r now
Setting up the system
Define the IP address and Host name in /etc/hosts file. Defined content is same as HOST-primecl01.
Specify the IP address defined above to the network.
[RHEL8]
Specify the IP address defined in Step 1-1 above to the /etc/sysconfig/network-scripts/ifcfg-ethX (X is either 0 or 1) file.
Contents of /etc/sysconfig/network-scripts/ifcfg-eth0
TYPE=Ethernet BOOTPROTO=none IPADDR=10.34.214.182 PREFIX=24 DEVICE=eth0 ONBOOT=yes
Contents of /etc/sysconfig/network-scripts/ifcfg-eth1
TYPE=Ethernet BOOTPROTO=none IPADDR=10.34.214.182 PREFIX=24 DEVICE=eth1 ONBOOT=no
[RHEL9]
Set the IP address with the nmcli connection modify command.
Contents of eth0
# nmcli connection modify eth0 connection.autoconnect yes
# nmcli connection modify eth0 ipv4.addresses 10.34.214.182/24
Contents of eth1
# nmcli connection modify eth1 connection.autoconnect no # nmcli connection modify eth1 ipv4.addresses 10.34.214.182/24
Reflecting the settings made in Step 1
After reflecting the settings, check that eth0 is activated by executing the "ip(8)" command.
[RHEL8]
Execute the following command to reload the connection profile.
# /usr/bin/nmcli connection reload[RHEL9]
Execute the following command to enable the connection profile name change.
# nmcli connection up eth0
# nmcli connection up eth1
Setting a subnet mask
For the underlined parameter, specify the network address and the subnet mask of the virtual interface.
# /opt/FJSVhanet/usr/sbin/hanetmask create -i 10.34.214.0 -m 255.255.255.0
Check that the facility has been set up correctly.
# /opt/FJSVhanet/usr/sbin/hanetmask printNote
For details on the subnet mask value, see "hanetmask Command" in "PRIMECLUSTER Global Link Services Configuration and Administration Guide: Redundant Line Control Function."
Creating a virtual interface
For the underlined parameter, specify the physical IP address of the node.
# /opt/FJSVhanet/usr/sbin/hanetconfig create -n sha0 -m d -i 10.34.214.185 -e 10.34.214.182 -t eth0,eth1
Check that the virtual interface has been set up correctly.
# /opt/FJSVhanet/usr/sbin/hanetconfig printSetting up the HUB monitoring function
In the underlined parameter, specify the IP addresses of the hubs to be monitored.
# /opt/FJSVhanet/usr/sbin/hanetpoll create -n sha0 -p 10.34.214.188,10.34.214.189 -b off
Check that the facility has been set up correctly.
# /opt/FJSVhanet/usr/sbin/hanetpoll printSetting up the Standby patrol monitoring function
# /opt/FJSVhanet/usr/sbin/hanetconfig create -n sha1 -m p -t sha0Check that the facility has been set up correctly.
# /opt/FJSVhanet/usr/sbin/hanetconfig printCreating the takeover IP address (takeover virtual interface)
Execute the following command.
# /opt/FJSVhanet/usr/sbin/hanethvrsc create -n sha0After executing the above command, make sure that the takeover IP address has been set up correctly.
# /opt/FJSVhanet/usr/sbin/hanethvrsc printExecute the following command to reboot the system.
# /sbin/shutdown -r now
Post-setup processing
After the OPERATING and STANDBY node setup is done, create the Gls resources and register them to the cluster application.
For details, see "6.7.3.5 Setting Up Gls Resources" and "6.7 Setting Up Cluster Applications."
Then, start RMS and check the RMS tree to confirm whether the Gls resources are displayed correctly. For details, see "7.1.3.1 RMS Tree."
The Gls resource name is displayed as GlsX (X is integer).
See
For information on GLS (redundant line control function) and other operation modes, see "PRIMECLUSTER Global Link Services Configuration and Administration Guide: Redundant Line Control Function."