ページの先頭行へ戻る
PRIMECLUSTER  導入運用手引書 4.3

6.2.1 GLSの設定

GLSの初期設定については、“PRIMECLUSTER Global Link Services 説明書(伝送路二重化機能編)”の“第5章 クラスタシステム上での運用”を参照してください。

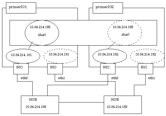
ここでは、以下の例をもとに、GLS(伝送路二重化機能)の「NIC切替方式(IPv4)の設定例」の“クラスタシステムによる設定例”の設定手順について説明します。

各項目に設定する値は“A.8.3 GLS設定ワークシート”に対応します。

◆操作手順

●運用ノード[HOST-primecl01]の場合

  1. システムの設定を行います。

    1. /etc/hostsファイルに、使用するIPアドレスおよびホスト名を定義します。

      10.34.214.185   takeoverIP   # 仮想IP
      10.34.214.181   primecl01    # primecl01の物理IP
      10.34.214.182   primecl02    # primecl02の物理IP
      10.34.214.188   swhub1       # primary監視先HUBのIP
      10.34.214.189   swhub2       # secondary監視先HUBのIP
    2. /etc/sysconfig/network-scripts/ifcfg-ethX(Xは0,1)ファイルに、上記で定義したIPアドレスを記載します。

      /etc/sysconfig/network-scripts/ifcfg-eth0の内容

      DEVICE=eth0
      BOOTPROTO=static
      HWADDR=XX:XX:XX:XX:XX:XX
      HOTPLUG=no
      BROADCAST=10.34.214.255
      IPADDR=10.34.214.181
      NETMASK=255.255.255.0
      NETWORK=10.34.214.0
      ONBOOT=yes
      TYPE=Ethernet

      /etc/sysconfig/network-scripts/ifcfg-eth1の内容

      DEVICE=eth1
      HWADDR=XX:XX:XX:XX:XX:XX
      HOTPLUG=no
      ONBOOT=yes
      TYPE=Ethernet

      注意

      GLSが束ねる物理インタフェースの設定(/etc/sysconfig/network-scripts/ifcfg-ethXファイル)に“HWADDR=XX:XX:XX:XX:XX:XX”を記述する場合は、“HOTPLUG=no”の設定を追加してください。

    3. /etc/sysconfig/networkファイルに、ネットワークの設定を有効にする設定を記述します。

      NETWORKING=yes
      NETWORKING_IPV6=no
    4. RHEL5 環境の場合、/etc/udev/rules.d/60-net.rulesファイルに、仮想インタフェース(sha)に対するホットプラグ機能の設定を無効化する設定を記述します。なお、RHEL4 環境では、本設定は不要です。

      SUBSYSTEM="net",ENV{INTERFACE}=="sha*",GOTO="skipgls"
      ACTION=="add",SUBSYSTEM=="net",IMPORT{program}="/lib/udev/rename_device"
      SUBSYSTEM=="net",RUN+="/etc/sysconfig/network-scripts/net.hotplug"
      LABEL="skipgls"
  2. リブートします。

    以下のコマンドを実行し、システムをリブートします。リブート後は、eth0が活性化されていることを、ifconfigコマンドで確認してください。

    # /sbin/shutdown -r now
  3. サブネットマスクを設定します。

    下線部には仮想インタフェースのネットワークアドレスおよびサブネットマスクを指定します。

    # /opt/FJSVhanet/usr/sbin/hanetmask create -i 10.34.214.0 -m 255.255.255.0

    上記実行後、正しく設定されたことを確認します。

    # /opt/FJSVhanet/usr/sbin/hanetmask print

    注意

    サブネットマスク値については、“PRIMECLUSTER Global Link Services 説明書 (伝送路二重化機能編)”の“hanetmaskコマンド”を参照してください。

  4. 仮想インタフェースを設定します。

    下線部にはノードの物理IPアドレスを指定します。

    # /opt/FJSVhanet/usr/sbin/hanetconfig create -n sha0 -m d -i 10.34.214.185 -e 10.34.214.181 -t eth0,eth1

    上記実行後、正しく設定されたことを確認します。

    # /opt/FJSVhanet/usr/sbin/hanetconfig print
  5. HUB監視機能を設定します。

    下線部には監視対象となるHUBのIPアドレスを指定します。

    # /opt/FJSVhanet/usr/sbin/hanetpoll create -n sha0 -p 10.34.214.188,10.34.214.189 -b off

    上記実行後、正しく設定されたことを確認します。

    # /opt/FJSVhanet/usr/sbin/hanetpoll print
  6. 待機パトロール機能を設定します。

    # /opt/FJSVhanet/usr/sbin/hanetconfig create -n sha1 -m p -t sha0

    上記実行後、正しく設定されたことを確認します。

    # /opt/FJSVhanet/usr/sbin/hanetconfig print
  7. 引継ぎIPアドレス(引継ぎ仮想インタフェース)を作成します。

    # /opt/FJSVhanet/usr/sbin/hanethvrsc create -n sha0

    上記実行後、正しく設定されたことを確認します。

    # /opt/FJSVhanet/usr/sbin/hanethvrsc print

●待機ノード[HOST-primecl02]の場合

  1. システムの設定を行います。

    1. /etc/hostsファイルに、使用するIPアドレスおよびホスト名を定義します。

      定義内容はprimecl01と同じです。

    2. /etc/sysconfig/network-scripts/ifcfg-ethX(Xは0,1)ファイルに、上記で定義したIPアドレスを記載します。

      /etc/sysconfig/network-scripts/ifcfg-eth0の内容

      DEVICE=eth0
      BOOTPROTO=static
      HWADDR=XX:XX:XX:XX:XX:XX
      HOTPLUG=no
      BROADCAST=10.34.214.255
      IPADDR=10.34.214.182
      NETMASK=255.255.255.0
      NETWORK=10.34.214.0
      ONBOOT=yes
      TYPE=Ethernet

      /etc/sysconfig/network-scripts/ifcfg-eth1の内容

      DEVICE=eth1
      HWADDR=XX:XX:XX:XX:XX:XX
      HOTPLUG=no
      ONBOOT=yes
      TYPE=Ethernet

      注意

      GLSが束ねる物理インタフェースの設定(/etc/sysconfig/network-scripts/ifcfg-ethXファイル)に“HWADDR=XX:XX:XX:XX:XX:XX” を記述する場合は、“HOTPLUG=no”の設定を追加してください。

    3. /etc/sysconfig/networkファイルに、ネットワークの設定を有効にする設定を記述します。

      NETWORKING=yes
      NETWORKING_IPV6=no
    4. RHEL5 環境の場合、/etc/udev/rules.d/60-net.rulesファイルに、仮想インタフェース(sha)に対するホットプラグ機能の設定を無効化する設定を記述します。なお、RHEL4 環境では、本設定は不要です。

      SUBSYSTEM="net",ENV{INTERFACE}=="sha*",GOTO="skipgls"
      ACTION=="add",SUBSYSTEM=="net",IMPORT{program}="/lib/udev/rename_device"
      SUBSYSTEM=="net",RUN+="/etc/sysconfig/network-scripts/net.hotplug"
      LABEL="skipgls"
  2. リブートします。

    以下のコマンドを実行し、システムをリブートします。リブート後は、eth0が活性化されていることを、ifconfigコマンドで確認してください。

    # /sbin/shutdown -r now
  3. サブネットマスクを設定します。

    下線部には仮想インタフェースのネットワークアドレスおよびサブネットマスクを指定します。

    # /opt/FJSVhanet/usr/sbin/hanetmask create -i 10.34.214.0 -m 255.255.255.0

    上記実行後、正しく設定されたことを確認します。

    # /opt/FJSVhanet/usr/sbin/hanetmask print

    注意

    サブネットマスク値については、“PRIMECLUSTER Global Link Services 説明書 (伝送路二重化機能編)”の“hanetmaskコマンド”を参照してください。

  4. 仮想インタフェースを設定します。

    下線部にはノードの物理IPアドレスを指定します。

    # /opt/FJSVhanet/usr/sbin/hanetconfig create -n sha0 -m d -i 10.34.214.185 -e 10.34.214.182 -t eth0,eth1

    上記実行後、正しく設定されたことを確認します。

    # /opt/FJSVhanet/usr/sbin/hanetconfig print
  5. HUB監視機能を設定します。

    下線部には監視対象となるHUBのIPアドレスを指定します。

    # /opt/FJSVhanet/usr/sbin/hanetpoll create -n sha0 -p 10.34.214.188,10.34.214.189 -b off

    上記実行後、正しく設定されたことを確認します。

    # /opt/FJSVhanet/usr/sbin/hanetpoll print
  6. 待機パトロール機能を設定します。

    # /opt/FJSVhanet/usr/sbin/hanetconfig create -n sha1 -m p -t sha0

    上記実行後、正しく設定されたことを確認します。

    # /opt/FJSVhanet/usr/sbin/hanetconfig print
  7. 引継ぎIPアドレス(引継ぎ仮想インタフェース)を作成します。

    # /opt/FJSVhanet/usr/sbin/hanethvrsc create -n sha0

    上記実行後、正しく設定されたことを確認します。

    # /opt/FJSVhanet/usr/sbin/hanethvrsc print

◆設定後の処理について

運用ノード、待機ノードの設定がそれぞれ完了したら、Glsリソースを作成し、クラスタアプリケーションへ登録します。

詳細については、“6.7.3.5 Glsリソースの設定”および、“6.7 クラスタアプリケーションの設定”を参照してください。

また、クラスタアプリケーションへの登録完了後は、必ずシステムの再起動を行ってください。

その後、RMSを起動してRMSツリーを参照し、GLSのリソースが正しく表示されることを確認してください。詳細は、“7.1.3.1 RMSツリー”を参照してください。

なお、GLSのリソース名は、GlsX(Xは0,1等の番号)で表示されます。

参照

GLS(伝送路二重化機能)のその他の運用形態については、“PRIMECLUSTER Global Link Services 説明書(伝送路二重化機能編)”の“付録B 環境設定例”を参照してください。